面粉稀相气力输送系统的特点
发表日期 :2024-09-19 09:22:35
浏览次数 : 268
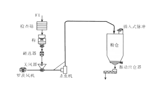
面粉稀相气力输送,采用低压、大流量的气体以形成高速流体来实现短距离的物料输送。稀相气力输送的固气比一般比较低,在3-8左右,其以罗茨风机为动力,旋转阀下料输送。面粉经过检查筛、计量秤、磁选进入关风器储料斗,通过旋转阀均匀下料,与经过罗茨风机加压的空气进行混合,混合后的空气与面粉在压差的推动下,经过输送管道输送到面粉储存仓。带有面粉的空气经过料仓的仓顶除尘器回收粉料洁净后排入大气,经过除尘器处理过的粉尘排放浓度小于5mg/m³,优于国家排放标准。
面粉稀相气力输送工艺流程图如下:

面粉稀相气力输送系统的特点:
1、稀相正压气力输送系统适合从一点向多点进行输送,适合短距离输送;
2、密闭无尘输送,输送面粉不受污染保证了质量,粉尘不外溢,环保清洁;
3、稀相气力输送结构简单,操作方便,造价成本相对较低。
4、稀相气力输送以罗茨风机为动力,罗茨风机压力等级为50~100Kpa,若要实现长距离和大数量的物料输送,就需要加大风量和降低物料浓度,这样管道管径、阀门、除尘器等配置需要提升。同等远距离输送情况比较下,此时正压密相气力输送制造和使用的经济效益更好,能耗更低。
5、稀相气力输送输送速度快,尾端气速可达30m/s,如果输送速度太高,面粉料与输送管壁高速摩擦产生大量的热,高温天气时还需降温,否则会影响面粉品质。密相气力输送系统输送固气比高,输送速度较缓慢,故摩擦生热少,无需考虑降温问题。
上一篇:
粉体冷却器在纯碱生产中的应用优势
下一篇:
双酚A的管链输送系统解决方案
湖北管工科技有限公司 Copyright © @2025-2026 All rights reserved 鄂ICP备2023012979号-1
-
在线客服
-
服务热线
400-777-8982
服务热线(早8:45-晚9:00)
-
官方微信


